Daikin EHOBG12ABV1 handleiding
Handleiding
Je bekijkt pagina 51 van 316

Daikin Europe NV
52
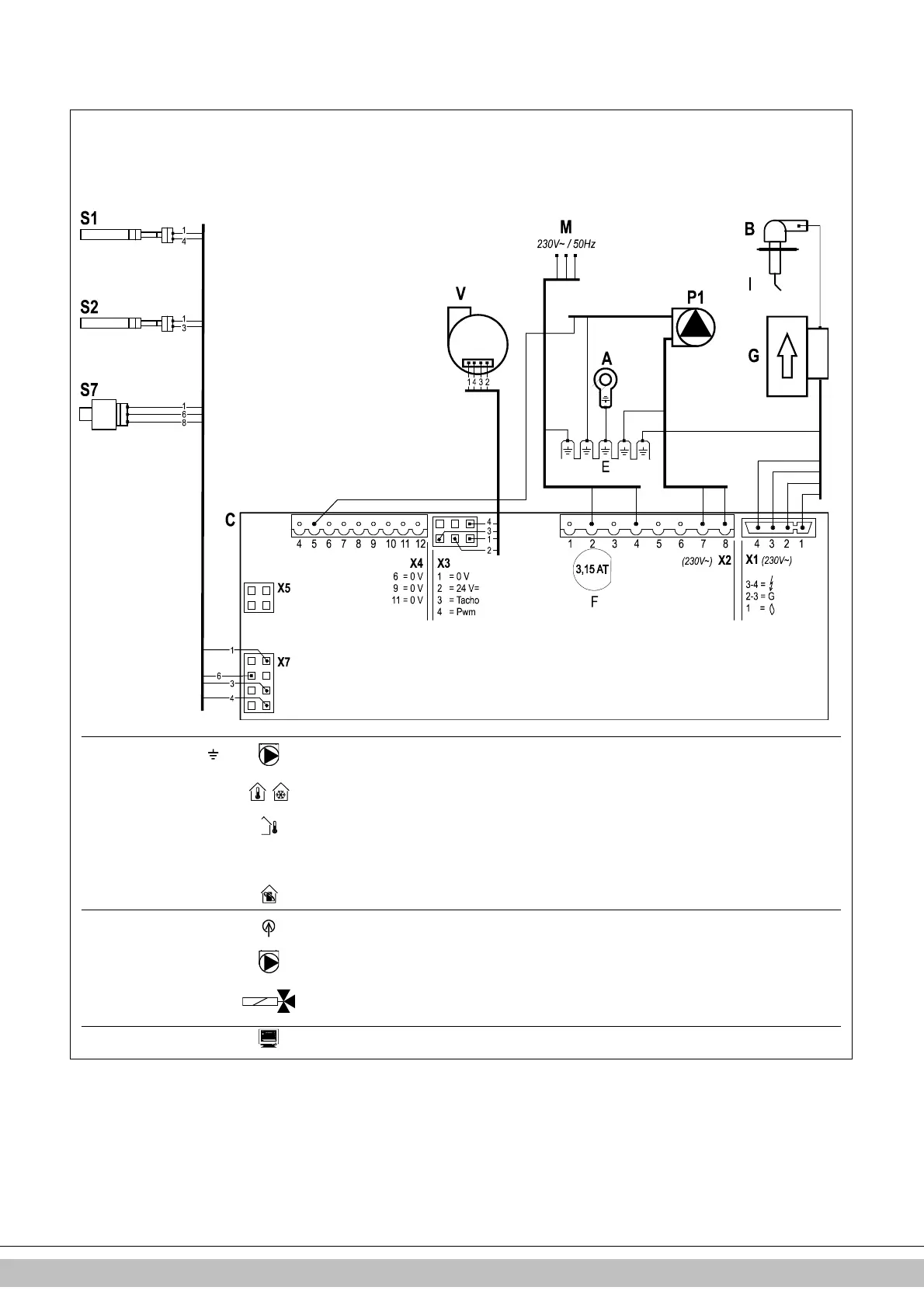
10.3 Electrical diagram
A
Earth connection exchanger
F
Fuse (3.15 A T)
P1
CH pump
S7
CH water pressure sensor
B
Ignition hood
G
Gas block + ignition module
R
Resistance
V
Fan
C
Boiler controller
I
Ignition/ionization pin
S1
Leaving water sensor
E
Earth connections
M
Mains electricity supply
S2
Return sensor
Connector X4
24V=
5 -
PWM control CH-pump. (5= PWM signal (red), E=earth)
6-7
On/off room thermostat
(0.1A-24Vdc) and/or frost thermostat
8-9
Outdoor sensor
(12 kOhm / 25°C)
9-10
Tank sensor
(12 kOhm / 25°C)
11-12
OpenTherm room thermostat
(6-7 should be open)
Connector X2
230V
~
2-4
Mains supply 230 V (2 = L (brown), 4 = N (blue))
7-8
CH pump
(8 = L (brown), 7 = N (blue))
3-5-6
Three-way valve for external tank
(3 = L (brown), 5 = Switch (black), 6 = N (blue))
(e.g. EK3WV1AA)
Connector X5
Computer interface
Bekijk gratis de handleiding van Daikin EHOBG12ABV1, stel vragen en lees de antwoorden op veelvoorkomende problemen, of gebruik onze assistent om sneller informatie in de handleiding te vinden of uitleg te krijgen over specifieke functies.
Productinformatie
| Merk | Daikin |
| Model | EHOBG12ABV1 |
| Categorie | Niet gecategoriseerd |
| Taal | Nederlands |
| Grootte | 45154 MB |







