Daikin AZAS125MUV handleiding
Handleiding
Je bekijkt pagina 75 van 84

16 | Technical data
Installer reference guide
75
AZAS100~140MUV/Y
Sky Air Active-series
4P743509-1B – 2024.05
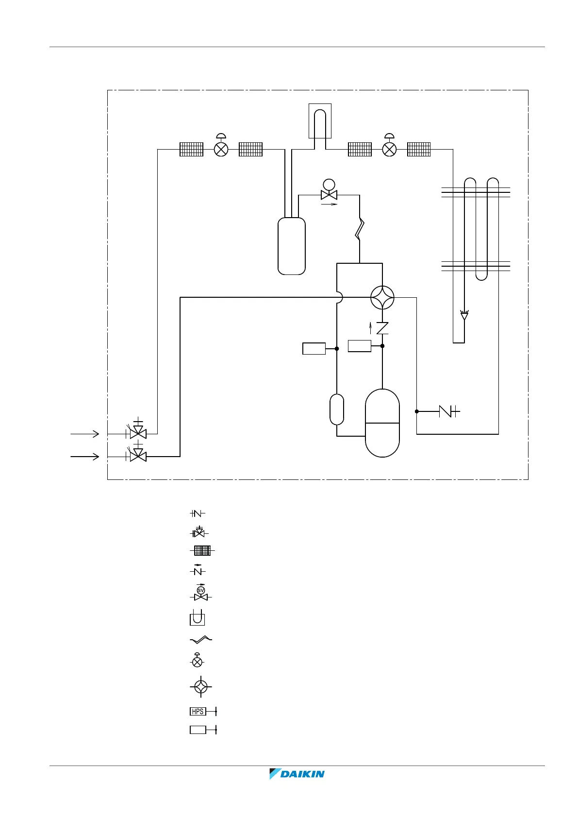
16.2 Piping diagram: Outdoor unit
3D146949A
SV
HPS1
4.15 MPa
LPS1
-0.03 MPa
A
B
Charge port / Service port (with 5/16" flare)
Stop valve
Filter
Check valve
Solenoid valve
Heat sink (PCB)
Capillary tube
Electronic expansion valve
4‑way valve
High pressure switch
LPS
Low pressure switch
Bekijk gratis de handleiding van Daikin AZAS125MUV, stel vragen en lees de antwoorden op veelvoorkomende problemen, of gebruik onze assistent om sneller informatie in de handleiding te vinden of uitleg te krijgen over specifieke functies.
Productinformatie
| Merk | Daikin |
| Model | AZAS125MUV |
| Categorie | Niet gecategoriseerd |
| Taal | Nederlands |
| Grootte | 11332 MB |







