Beverage-Air Horizon HF2HC-1S handleiding
Handleiding
Je bekijkt pagina 21 van 24

User Manual for HF Freezers Beverage-Air
Rev. 04/25 Beverage-Air 21
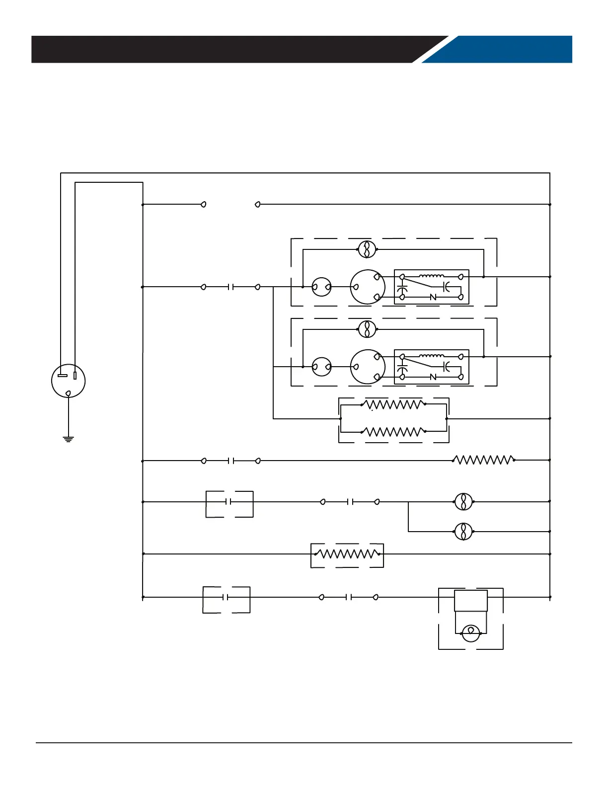
FOR THE SERVICE TECH - WIRING DIAGRAM FOR TWO SYSTEM MODELS
WHITE
2
1
BLACK
BLACK
WHITE
*SEE CONTROLLER DETAIL
2
3
*SEE CONTROLLER DETAIL
WHITE
BLACK
COMPRESSOR DETAIL
START RELAY
10
COMP
CONDENSER FAN
C
R
S
2
4
OL
1
R.C.
S.C.
115VAC 60 HZ
COMPRESSOR DETAIL
START RELAY
10
COMP
CONDENSER FAN
C
R
S
2
4
OL
1
R.C.
S.C.
EVAP FAN
POWER
SUPPLY
LAMP
L.E.D. LAMP
DIGITAL INPUT
SIGNAL
2
*SEE CONTROLLER DETAIL
4
*SOLID DOOR MODELS ONLY
FACE HEATER (1)
DOOR HEATER (1)
*SEE CONFIGURATION CHART
2
5
*SEE CONTROLLER DETAIL
DRAIN TUBE HEATER
DEFROST HEATER
2
6
*SEE CONTROLLER DETAIL
DIGITAL INPUT
SIGNAL
EVAP FAN
Bekijk gratis de handleiding van Beverage-Air Horizon HF2HC-1S, stel vragen en lees de antwoorden op veelvoorkomende problemen, of gebruik onze assistent om sneller informatie in de handleiding te vinden of uitleg te krijgen over specifieke functies.
Productinformatie
| Merk | Beverage-Air |
| Model | Horizon HF2HC-1S |
| Categorie | Niet gecategoriseerd |
| Taal | Nederlands |
| Grootte | 3583 MB |







