Arctic Air ARCB36 handleiding

16 pagina's
PDF beschikbaar

Handleiding

Je bekijkt pagina 11 van 16
Service and Installation Manual
11
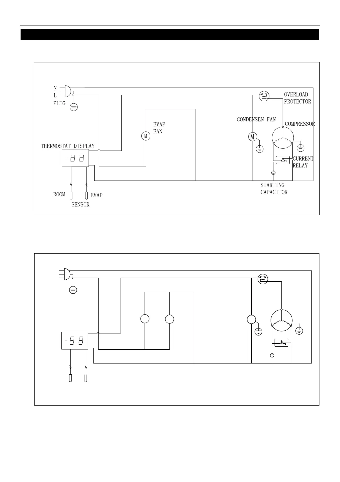
WIRING DIAGRAM
MODEL: ARCB36Z
MODEL:
A
RCB48Z/ARCB60Z/ARCB72Z
PLUG
THERMOSTAT DISPLAY
ROOM
EVAP
SENSOR
CONDENSEN FAN
STARTING
CAPACITOR
CURRENT
RELAY
COMPRESSOR
OVERLOAD
PROTECTOR
M
EVAP
FAN
M
L
N
M

Bekijk gratis de handleiding van Arctic Air ARCB36, stel vragen en lees de antwoorden op veelvoorkomende problemen, of gebruik onze assistent om sneller informatie in de handleiding te vinden of uitleg te krijgen over specifieke functies.

Productinformatie

MerkArctic Air
ModelARCB36
CategorieNiet gecategoriseerd
TaalNederlands
Grootte1974 MB